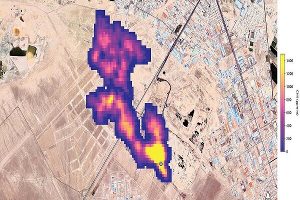
واکنش زاکانی به انتشار تصویر ۵ کیلومتری گاز متان در جنوب تهران
شهردار تهران در واکنش به گزارش ناسا پیرامون انتشار تصویر ۵ کیلومتری گاز متان در آسمان جنوب شهر تهران گفت: همه چیز ناسا دروغ است.
به گزارش اقتصادآنلاین به نقل از مهر، علیرضا زاکانی در حاشیه یازدهمین شنبه امید و افتخار در پاسخ به سوالی در ارتباط با گزارش ناسا پیرامون انتشار تصویر ۵ کیلومتری گاز متان در آسمان جنوب شهر تهران گفت: در این ارتباط هیچ گزارشی دریافت نشده که البته همه چیز ناسا دروغ است و این موضوع نیز دروغ است
شهردار تهران همچنین در پاسخ پرسش خبرنگاران مبنی بر عدم استفاده از پارکینگ امیرکبیر گفت: این پارکینگ چندی پیش و در قالب شنبههای امید و افتخار بهرهبرداری و تحویل منطقه ۱۴ شد.
وی افزود: چون باید فرآیند مناقصه از سوی منطقه جهت واگذاری این پارکینگ به پیمانکار انجام شود در حال حاضر فرآیند این کار پیگیری میشود اما بنده به شهرداری منطقه تاکید کردهام که قبل از واگذاری این مجموعه پیمانکار و برگزاری مناقصه، شهروندان از این پارکینگ استفاده کنند.
ارسال نظرات






